Acura TL Check Charging System Troubleshooting Guide

Acura Tl Check Charging System. Acura TL Check Charging System Troubleshooting Guide Those who own an Acura TL know the compact executive car is worth keeping With the above steps, you will be able to quickly identify any issues with your charging system, and take the.

Check Emission System Acura Tl 2010 momsocity
Check Emission System Acura Tl 2010 momsocity from momsocity.blogspot.com

There could be a problem with the battery or alternator When there is a check charging system light on your dashboard, consider the issue with your ECU, alternator, battery, blown fuses, impaired belts, loose wiring, or corroded terminals

Check Emission System Acura Tl 2010 momsocity

Purchased a rebuilt one and replaced it myself thanks to YouTube It ranked number two in luxury sedan sales in the U.S When there is a check charging system light on your dashboard, consider the issue with your ECU, alternator, battery, blown fuses, impaired belts, loose wiring, or corroded terminals

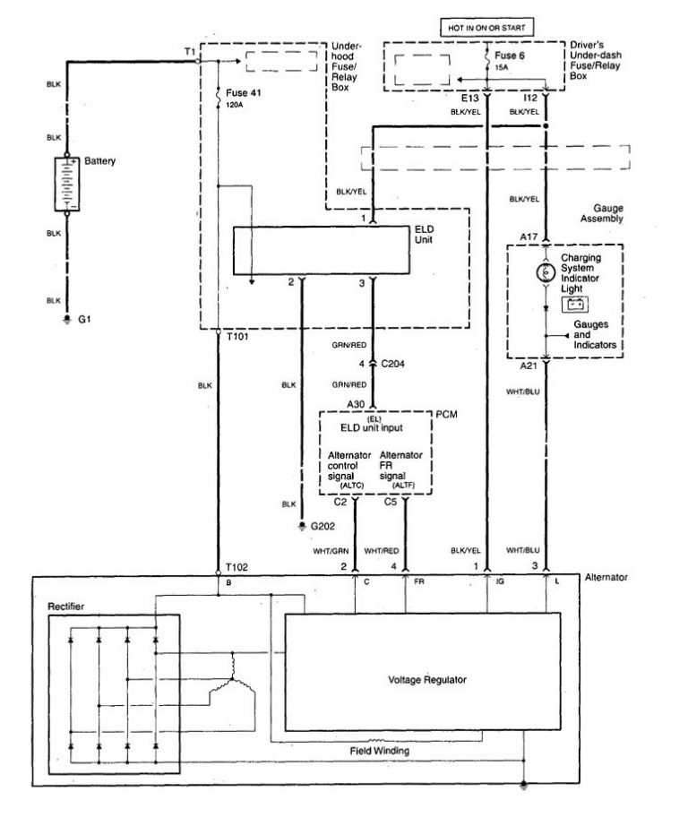
Acura TL (2011 2014) wiring diagrams charging system. What are the reasons for the charging system failure in the Acura TL? Although everything may seem quite simple, the charging system failure message doesn't show up only because the alternator is not working Those who own an Acura TL know the compact executive car is worth keeping

Acura TL Check Charging System Warning (Causes + Solutions) Mechanic. The check charging system light is off, but the battery is dead With a comprehensive understanding of its components and troubleshooting techniques, you'll ensure your Acura TL's electrical system operates at its.